工具/原料:小灯泡、电源、滑动变阻器、电压表、电流表等;
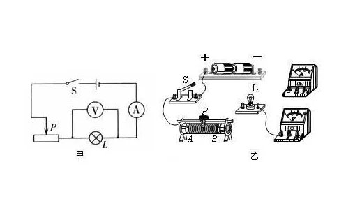
1、先设计实验电路,画出实验电路图。

2、按照电路图把各个器件连接起来。

3、检查实验电路,确认无误后,闭合开关S,缓慢移动滑动变阻器的滑片P。

4、注意观察电压表的示数,当电压表的示数等于小灯泡的额定电压时,停止移动滑动变阻器的滑片,并记下电流表的示数。

5、把电压、电流值代入公式P=UI,就可以计算出小灯泡的额定功率了。

扩展资料:
电功率:作为表示电流做功快慢的物理量,一个用电器功率的大小数值上等于它在1秒内所消耗的电能。如果在"t"(SI单位为s)这么长的时间内消耗的电能“W”(SI单位为J),那么这个用电器的电功率就是P=W/t(定义式)电功率等于导体两端电压与通过导体电流的乘积(P=U·I)。
对于纯电阻电路,计算电功率还可以用公式P=I^2*R和P=U^2 /R。
用“伏安法”测定小灯泡的电功率,根据电功率的计算公式P=UI。
实验器材:电源、开关、电流表、电压表、滑动变阻器、小灯泡(额定电压2.5 V)、导线。
用电压表测量小灯泡两端的电压,用电流表测量通过小灯泡的电流,就可以求出小灯泡的实际功率。
实验流程是:
一、按照电路图连接实物电路,连接过程中开关断开。
二、检查所连接的电路,确定无误后闭合开关。
三、移动滑动变阻器的滑片,观察电压表的示数,使电压表的示数为1 V,读出电流表的示数为0.2 A,观察灯泡亮度较暗。
四、移动滑动变阻器的滑片,观察电压表的示数,使电压表的示数为2.5 V,读出电流表的示数为0.2 9 A,小灯泡正常发光。
五、移动滑动变阻器的滑片,观察电压表的示数,使电压表的示数为3 V,读出电流表的示数为0.32 A,观察小灯泡亮度较亮。

扩展资料:
实验注意事项:
1.电源电压应高于小灯泡的额定电压。
2.电压表的量程应大于小灯泡的额定电压。
3.滑动电阻器允许通过的最大电流要大于小灯泡的额定电流,滑动变阻器的最大阻值应与小灯泡的电阻差不多,以使滑动变阻器的调压效果明显。
4.滑动变阻器应采用“一上一下”的连接方法。
5.电压表和电流表要注意“+”“-”接线柱的接法正确。
6.调节小灯泡两端的电压高于额定电压时,要注意缓慢移动滑动变阻器滑片,实际电压不能超过额定电压的1.2倍,同时通电时间不能过长,否则容易烧坏小灯泡。
7.不能把三次的电功率求平均值,因为这三次的电功率是不同电压下的电功率。
Ⅰ、伏安法测灯泡的额定功率:①原理:P=UI;②电路图: 。
③选择和连接实物时须注意:
电源:其电压高于灯泡的额定电压
滑动变阻器:接入电路时要变阻,且调到最大值。根据能否调到灯泡的额定电压选择滑动变阻器。
电压表:并联在灯泡的两端“+”接线柱流入,“-”接线柱流出。根据额定电压选择电压表量程。
电流表:串联在电路里““+”接线柱流入,“-”接线柱流出。根据I额=P额/U额 或I额=U额/R 选择量程。
Ⅱ 测量家用电器的电功率:器材:电能表 秒表 原理:P=W/t

测量小灯泡的电功率
有一块万用表可以完成测量,先量灯泡两端电压U,再量流过灯泡电流 I,根据P=IU可以求出灯泡功率。
